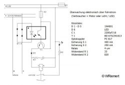
Blockstreckenschaltung
Die Zu- und Ablaufstrecken zum Schattenbahnhof sind jeweils in mehrere Blockabschnitte unterteilt und durch eine selbstgebaute Blockstreckenschaltung gesichert. Damit kann die Vollständigkeit der Züge überwacht werden, es kann sich in jedem Blockabschnitt immer nur ein Zug aufhalten. Die rechts dargestellte Schaltung entstammt einer alten MIBA-Vorlage (Artikel-Serie ‚Low tech elektronik‘, Heft 9/88) und wurde von mir an meine Bedürfnisse angepasst. Die Überwachung der Züge geschieht durch die Stromverbraucher (Motor der Lok, Wagenbeleuchtung und Zugschlusssignal), jeder Zug verkehrt daher mit einem beleuchteten Schlusswagen, dieser wird als Stromverbraucher ausgewertet.
Der Anschluss der einzelnen Blockabschnitte ist aus dem unten links dargestellten Plan ersichtlich.
Beide Zeichnungen als *.pdf-Datei zum Ausdrucken finden Sie hier (Schaltung) und hier (Anschlussplan), dazu ist allerdings ein entsprechender Reader erforderlich.
Die vier nachfolgenden Bilder in der Bildergalerie zeigen:
1. den Aufbau einer Karte für zwei Blockabschnitte,
2. die Verdrahtung auf der Rückseite dieser Karte,
3. ein beleuchtetes Schlusssignal am letzten Wagen eines Schnellzuges und
4. ein funktionsfähiges Schlusssignal an einem Güterwagen.
Zum Vergrößern bitte auf eines der Bilder klicken
Weiteres zum Thema Zugschlusssignale finden Sie hier.
